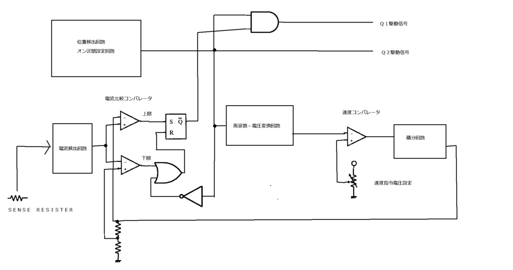
速度制御回路の一例を示します。
SRモータは、DCモータのように電源電圧で無負荷の回転数が決まる動作はありません。
トルクは電流と比例関係で、回転数が高くなると仮想速度起電力が大きくなり、電流が低下するため、回転数は負荷抵抗とトルクのバランスできまります。
このため負荷の変動に従って、回転速度は大きく変動します。
一定の回転速度で回すには、速度フィードバックが必須です。
速度を検出し、一定の電流幅でQ1をPWM制御することにより負荷に応じて電流を変化させ、速度が指令速度に一致するように電流指令値を制御します。
